Publié 2 semaines Tôlerie

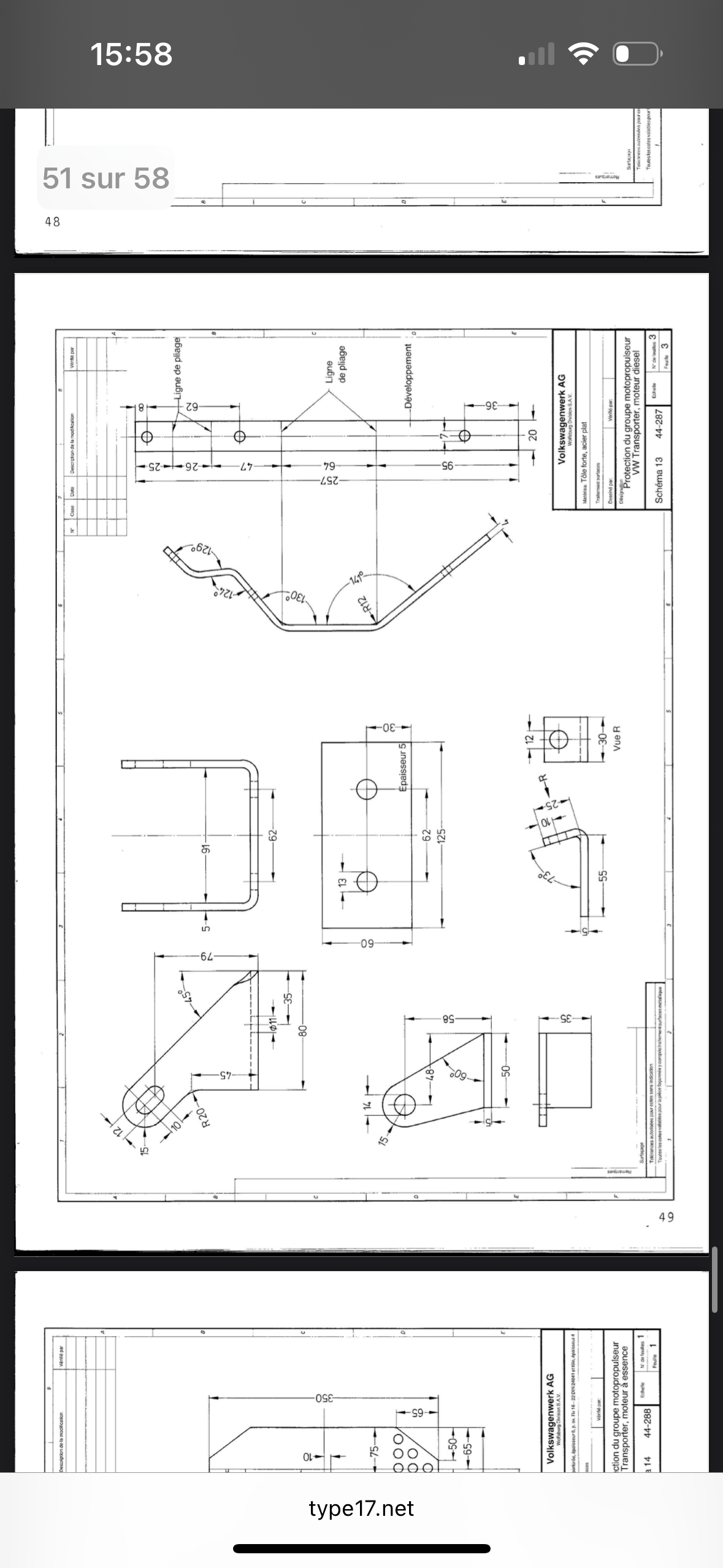
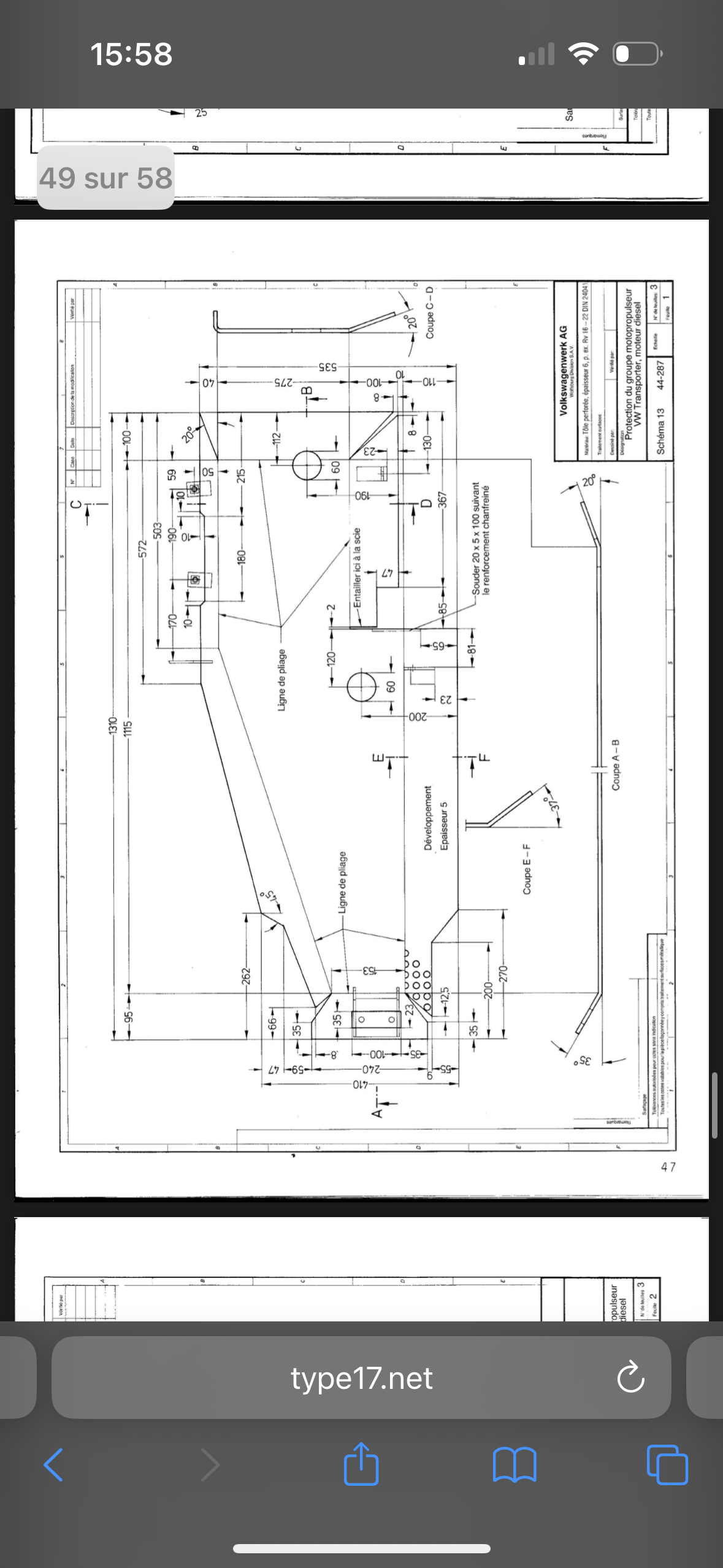
Tôle de protection moteur et boîte à vitesse

Description du projet

Bonjour,
Je recherche quelqu’un pour découper et plier une tôle de protection pour le moteur et la boîte à vitesse de mon vw t3

Pièces jointes

Questions et réponses

Aucune question n'a encore été posée.